

AQUAFUZE™インク

UV-LEDインク

UV-LEDインク

UV-LEDインク

UV-LEDインク

UV-LEDインク

MPインク

MPインク

エコソルベントインク

エコソルベントインク

エコソルベントインク

エコソルベントインク

エコソルベントインク

RIPソフトウェア

ソリューション

A1用紙

A2用紙

A1用紙

A2/A3用紙

黒板

A1用紙

A1用紙

A2用紙

A2用紙

A0/A1/B1製図板

A1/B1製図板

A1/B1製図板

A1/B1製図板

A1/B1製図板











インクリメンタル
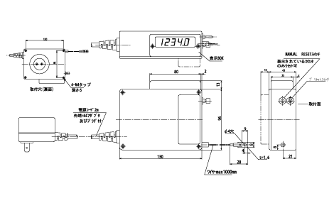
リニアエンコーダの測長機構とカウント表示を一体化し、ワイヤーの引き出し量をデジタル表示する、コンパクトな測長用デジタルカウンタ。とくに送り機構がネジ式でない機械・装置の送り駆動部に最適です。
デジタル表示部は180°回転するため、取り付け方法が自由に選択できます。ワイヤーの引き出し量は1mで、あらゆる機械・装置に対して取り付け位置をフレキシブルに設定できます。
| 機種名 | DMR-100A (旧DM-101A) |
DMR-100B (旧DM-101B) |
|---|---|---|
| 新旧比較表 | ||
![]() |
![]() |
|
| タイプ | 横型 | 縦型 |
| カウント表示 | ±5桁/7セグメントLED(赤色)、文字高さ8mm | |
| ワイヤー有効長 | 1m | |
| 最小読取値 | 0.1mm | |
| 最大応答速度 | 100m/min | |
| 電源電圧 | AC100V±10%(50/60Hz) | |
| 質量 | 750g | |
| 電源コード | 2m(ACアダプタ及びプラグ付き) | |
Copyright©MUTOH INDUSTRIES LTD. All Rights Reserved.
本ウェブサイトではお客様の行動履歴情報、属性情報などの取得のための機能を利用しております。
各機能の詳細についてはプライバシーポリシーからご確認ください。


